Equipment Brief
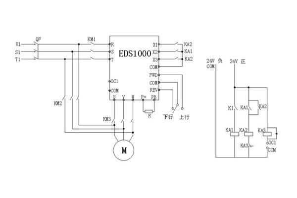
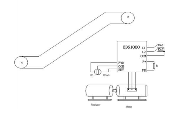
Inverter, motor, reduction box, intermediate relays, photoelectric sensor switch.
Application Conditions
Escalator systems that we find in many different public places are designed to run at a rated speed and this is only possible with inverter controls to reduce energy consumption and maintenance costs.
Inverter Control Solution Advantages for Escalator
1. EDS1000 inverter is an open-loop vector control at low frequency with high start torque, and fast response speed. Output torque can reach 150% of rated torque at 0.5HZ.
2. Inverter soft-start function can remove the current impact of motor start to lower the start current of escalators.
3. The inverter features a capacitive load, it can improve motor power factors to reduce the reactive loss. When there is no passenger carried, escalator run at low speed and it reduce the component wear to increase working life and efficiency.
4. Smooth starting and stopping for a consistent operation.
Parameter Setup
F0.00=01(frequency No. provided)
F0.01=15Hz(low speed run frequency)
F0.02=1(terminal control)
F0.08=5(accelerate)
F0.09=5(decelerate,acc/dec time adjust to comfort )
F2.30=50HZ ( rated speed run corresponding frequency)
F5.00=1(X1 high/low speed switch)
F5.01=36(built-in timer reset terminal X2)
F5.02=37(built-in timer output terminal X3)
F5.27=T ( time )
For more details, please download the following document:
Application solution of EDS2000 to coal double-motor PDF